2025/3/12 11:10:33 好凱德 雙級旋片真空泵 干式螺桿真空泵、羅茨泵、分子真空泵 真空泵選型
液氧壓力容器真空系統廣泛應用于化工、醫療、制冷、電子信息和汽車制造等行業,特別是在需要高真空環境的液氧儲存和處理過程中。液氧作為一種重要的工業氣體,其儲存和處理對真空系統的性能提出了極高的要求。好凱德真空科技憑借多年的技術積累和行業經驗,為客戶提供了高效、可靠的液氧壓力容器真空系統解決方案。

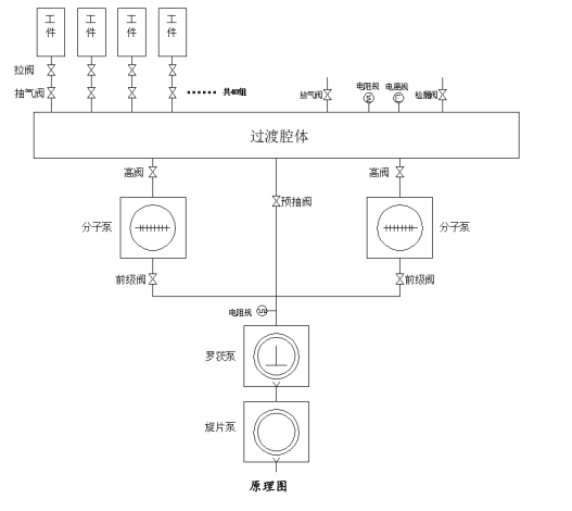
產品結構
液氧壓力容器真空系統由多個核心部件組成,確保系統的高效運行和穩定性。主要結構包括:
機架與控電柜:提供系統的支撐和電氣控制功能。
過渡腔體:用于連接真空系統與被抽容器,確保抽氣過程的順暢。
雙級泵、干式螺桿泵、羅茨泵和分子泵:
雙級泵(2RH016C):抽氣速率為16m3/h,系統的初步抽真空。
干式螺桿泵(RSP280):抽氣速率為280m3/h,系統的初步抽真空。
羅茨泵(RV1000Y):抽氣速率為1000m3/h,用于中真空階段的抽氣。
分子泵(H4000FF):抽氣速率為4000 L/S,負責高真空階段的抽氣。

氦質譜檢漏儀:用于檢測系統的泄漏,確保真空環境的穩定性。
真空計:測量范圍為1×10^5 Pa ~ 1×10^-5 Pa,實時監控真空度。

閥門與電氣控制:確保系統的自動化運行和精確控制。
冷卻系統:采用水冷方式,為分子泵和羅茨泵提供冷卻保障,確保設備在高溫環境下穩定運行。
氣動系統:用于控制各個閥門的氣缸動作,確保系統的快速響應和高效運行。
高效抽真空:
液氧壓力容器真空系統能夠在4小時內將真空腔體從大氣壓抽至1×10^-4 Pa,滿足高真空環境的需求,大幅縮短了抽真空時間,提高了生產效率。
高精度檢測:
系統配備氦質譜檢漏儀,能夠精確檢測系統泄漏,確保設備運行的可靠性和安全性,避免因泄漏導致的真空度下降和設備故障。
穩定運行:
系統采用水冷系統和氣動系統,確保設備在長時間運行中的穩定性和可靠性,特別適用于高溫、高壓等惡劣工況。
易于維護:
設備結構設計合理,連接件采用標準件,便于拆裝和維護,減少了維護成本和時間,提高了設備的可用性。
安全可靠:
設備具有良好的防塵、散熱功能,電氣線路配線規范,符合國家安全標準,確保操作人員的安全,降低了設備運行中的安全隱患。
好凱德真空科技的液氧壓力容器真空系統解決方案,通過高效抽真空、高精度檢測和穩定運行,解決了液氧儲存和處理過程中對高真空環境的需求。該系統廣泛應用于化工、醫療、制冷、電子信息和汽車制造等行業,為客戶提供了高效、可靠的真空解決方案,確保了設備的安全性和可靠性。
相關動態
? 2018 東莞市雅之雷德機電科技有限公司. All Rights Reserved.